51品茶全国一品楼,万花楼论坛信息网,一品论坛寻花安徽江苏,51品茶全国一品楼

欢迎访问苏州安峰环保科技有限公司官网

全国服务热线 400-058-1098
案例展示
当前位置:首页 » 案例展示 » 苏州南智芯材科技有限公司废水项目案例

苏州南智芯材科技有限公司废水项目案例

文章出处:苏州安峰环保作者:人气:0发表时间:2023-12-29 08:44:27【

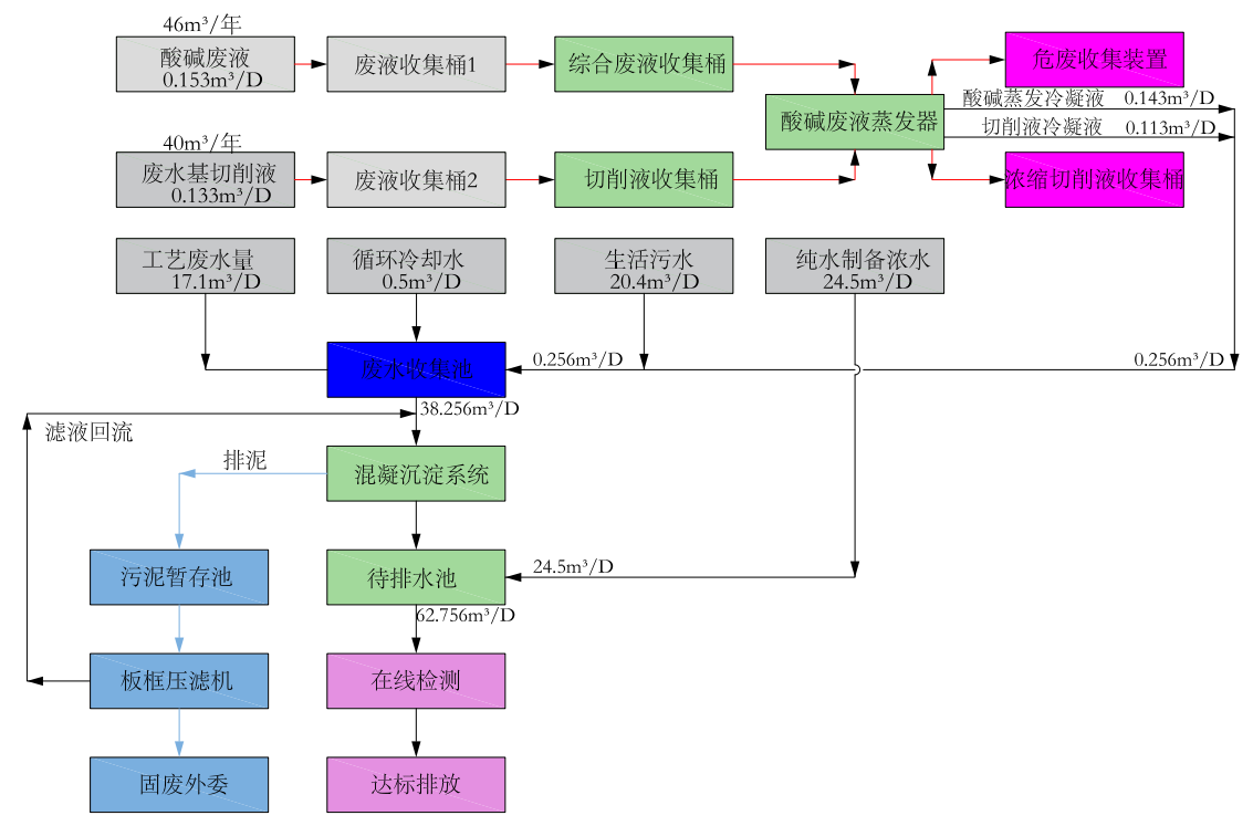
  1、项目简介


  苏州南智芯材科技有限公司(南智芯材NEOC)专注于光电子领域新材料研发,以科技创新为核心,为全球客户提供卓越解决方案。南智芯材作为行业领先的高科技企业,主要从事铌酸锂(LN)和钽酸锂(LT)等晶体材料研发及产业化。


  本案例介绍的是南智芯材NEOC的生产废水废气处理系统,废水系统设计能力为65m3/d,废气系统设计能力为10000m3/h。



1703810476681661.png


  2、项目现场照片


安峰环保


安峰环保



安峰环保

此文关键字: 工程案例 

常见问题

行业动态

安峰动态