项目背景:该制药企业主要生产抗生素、心血管类等消炎药物,企业废水量达到30吨/天,COD数据达到1000万以上。PH值偏碱性,钙镁离子含量达到25g/L.整体水质水质波动大,水量不稳定。该制药废水设计标准为达到冷却塔补水回用标准。COD含量降到40mg以下。金属离子达到0.5mg/L。
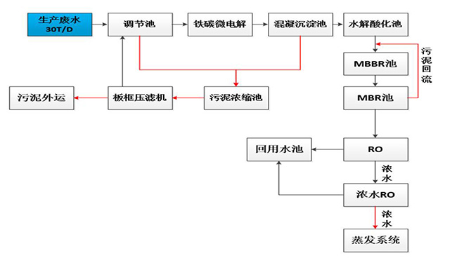
制药废水处理工艺:生产废水-调节池-铁碳微电解-混凝沉淀池-水解酸化池-MBBR-RO-浓水-系统蒸发-回用标准。其中,生产废水在调节池环节要进行污泥浓缩池-板框压滤机,上层清液进行沉淀,底层则进行压滤版压缩。

项目运行成本:该制药废水设计水量为30T/D,单位能耗可达15KWH/t,药剂成本为10元/t,综合费用 为22元/T.折算后制药废水处理成本为35万。其中RO单元采用高倍浓缩系统,针对中水,设计回收率80%; 蒸发器设计处理量为6t/d,根据水质情况估算,浓缩率为95%,每天产生0.6t浓缩液需委外处理。

公司电话:400-058-1098
公司传真:0512-82175780
公司邮箱:service@anfengtech.com
公司地址:苏州工业园区唯文路8号D栋