项目背景:制药废水处理设备品牌厂家,设备厂家直接报价制药废水处理设备,这个是非常关键。浙江某制药企业废水量达到600T/D,企业占地6000多平方,目前废水处理量为400吨/天,该项目改造后要达到700吨/天。同时,该废水出水水质要达到园区制药废水三级排放要求。
制药废水改造工艺:主要在MBR工艺段进行技术升级,将原有的二沉池改造为膜池,将现场原有管道进行安装优化,扩大废水收集量。对原有吊装道路进行改道。其次,在池体深度和横梁尺寸问题上,我们在设计时考虑到池体深度有限,膜架均为定制;虽然池内存在横梁,但我们的膜组件尺寸刚好匹配,很好的解决了布局问题。
在实际安装中,根据甲方需求,为膜池两侧边后续行走操作的空间考虑,我们的现场工程师又将原本的管道设计进行改造,使之布局更为合理。
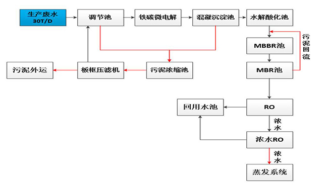
制药废水技术工艺:

项目验收:制药废水MBR工艺改造,解决原有系统处理量不足,出水水质不达标问题。同时,将原有废水处理量由400吨上升到700吨,增加MBR工艺改造。项目自验收至今,系统运行稳固,安峰技术人员定期进行维保,并得到客户的高度认可。

公司电话:400-058-1098
公司传真:0512-82175780
公司邮箱:service@anfengtech.com
公司地址:苏州工业园区唯文路8号D栋