工程概况:该工程总建筑面积207059.9平方米(其中地上170464.2平方米,地下36595.7平方米)。高耸建筑物的最高建筑高度为82.9米。地下一层是车库,地上层及其夹层是辅助用房,1~3层的裙子和中央的塔是加速器,东西两侧的塔是公寓,其馀的塔是孵化器。
膜-膜生物反应器是一种高效、经济的污水资源化技术,尤其适用于中水回用处理,是21世纪高新技术在水处理领域的杰出应用。一些外国专家称膜技术的发展为第三次工业革命。作为膜生物反应器技术的核心组成部分,平板膜技术的成功实施对膜生物反应器的发展具有决定性的影响。
项目规模:根据甲方提供的资料,该项目最大排放水量为400m3/d,设计时应满足400m3/d要求。
设计进水水质
该项目的污水主要来自办公楼和食堂排放的生活污水。这种废水的主要特点是水质混浊、水质波动大、色度大、气味难闻、细菌病毒含量高。
该方案是按照常规生活污水的水质进行设计的,其具体进水指标见下表。
设计出水水质

按照业主规定的排放标准,设计出水水质实现中水回用,具体水质指标见下表。

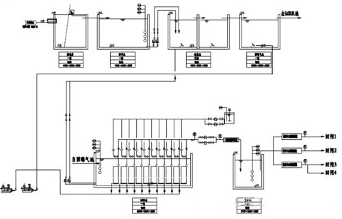
工艺流程

废水流入格栅井,机械格栅的主要作用是去除废水中的大固体悬浮物。并有效地抑制了大颗粒悬浮物对后续生产的影响。自流出格栅井出水到调节池,调节池的主要功能是使水质均匀,减轻水力冲击负荷对后续工艺的影响。调整池出水依次进入低氧池和MBR池;低氧处理池的主要作用是通过反硝化菌将废水中的硝态氮分解成氮,从而去除废水中的总氮量。膜池不仅可以有效地去除废水中的有机物,而且可以代替传统的二沉池,使出水水质更稳定。从膜池出水经过消毒处理后可作回用。

公司电话:400-058-1098
公司传真:0512-82175780
公司邮箱:service@anfengtech.com
公司地址:苏州工业园区唯文路8号D栋