某机加工企业废气选择排放量120%设计,在吸附装置上选择超过95%设备。整个工艺流程通过水蒸汽再生、冷凝技术、解压吸附、催化燃烧等,完成有机废气的有效收集,在工艺设备选择上要突出对废气成分区分,实现有机废气零排放效果。
应根据废气的来源、性质(温度、压力、组分)及流量等因素进行综合分析后选择工艺路线。根据吸附剂再生方式和解吸气体后处理方式的不同,可选用的典型治理工艺有:
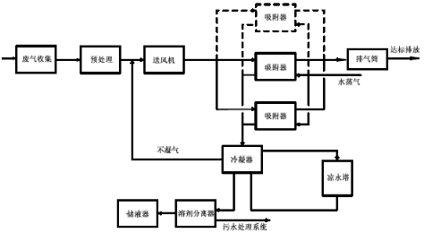
水蒸气再生一冷凝回收工艺;
热气流(空气或惰性气体)再生ー冷凝回收工艺;
热气流(空气)再生一催化燃烧或高温焚烧工艺;
降压解吸再生—液体吸收工艺。
连续稳定产生的废气可以采用固定床、移动床(包括转轮吸附装置)和流化床吸附装置,非连续产生或浓度不稳定的废气宜采用固定床吸附装置。当使用固定床吸附装置时,宜采用吸附剂原位再生工艺。
当废气中的有机物具有回收价值时,可根据情况选择采用水蒸气再生、热气流(空气或惰性气体)再生或降压解吸再生工艺。脱附后产生的高浓度气体可根据情况选择采用降温冷凝或液体吸收工艺对有机物进行回收。
当废气中的有机物不宜回收时,宜采用热气流再生工艺。脱附产生的高浓度有机气体采用催化燃烧或高温焚烧工艺进行销毁。
当废气中的有机物浓度高且易于冷凝时,宜先采用冷凝工艺对废气中的有机物进行部分回收后再进行吸附浄化。
选择废气治理方案的几个基本要素:根据废气成分(是否含有水分、固态物、油状物,及处理难易程度)、浓度(高、低)、排放形式(连续或间歇排放)选择处理方案。
以下情况适合选择焚烧处理方案:有机物含量较高、成分复杂、易燃易爆(丁二烯等)、较难分解物质如二硫化碳,含有颗粒物、油状物、连续大剂量排放的工业废气。如凹版印刷、胶板印刷、涂装、化学合成、石油化工、香精、香料等行业。以下情况需要增加旋风除尘装置:含有颗粒物的工业废气,如涂装行业废气。以下情况需要增加冷凝器:废气温度超过70℃且含有大量水分,需要加装冷凝器。以下情况需要增加气、液(油)分离装置:
含有油状物的工业废气,如垃圾焚烧装置排放尾气;含有大量水分。
以下情况需要加装防爆阻火器(天然气防爆阻火器)、防爆井及爆破片:废气中含易燃易爆成分,工作场所有防爆要求。
工艺设计要求
1废气收集
废气收集系统设计应符合GB50019《工业建筑供暖通风与空气调节设计规范》的规定。应尽可能利用主体生产装置本身的集气系统进行收集。集气罩的配置应与生产工艺协调一致不影响工艺操作。在保证收集能力的前提下,应结构简单,便于安装和维护管理。
确定集气罩的吸气口位置、结构和风速时,应使罩口呈微负压状态,且罩内负压均匀。
集气罩的吸气方向应尽可能与污染气流运动方向一致,防止吸气罩周围气流紊乱,避免或减弱干扰气流和送风气流等对吸气气流的影响。
当废气产生点较多、彼此距离较远时,应适当分设多套收集系统。
2预处理
预处理设备应根据废气的成分、性质和影响吸附过程的物质性质及含量进行选择。当废气中颗粒物含量超过1mg/m3时,应先采用过滤或洗涤等方式进行预处理。
当废气中含有吸附后难以脱附或造成吸附剂中毒的成分时,应采用洗涤或预吸附等预处理方式处理。
当废气中有机物浓度较高时,应采用冷凝或稀释等方式调节至满足要求。当废气温度较高时,采用换热或稀释等方式调节至满足要求。
3浓度、温度要求
有机物浓度要求:除溶剂和油气储运销装置的有机废气吸附回收外,进入吸附装置的有机废气中有机物的浓度应低于其爆炸极限下限的25%。当废气中有机物的浓度高于其爆炸极限下限的25%时,应使其降低到其爆炸极限下限的25%后方可进行吸附净化。
温度要求:进入吸附装置的废气温度宜低于40℃。
4工艺流程
?。?)固定床吸附装置可采用水蒸气再生—冷凝回收工艺

图1:水蒸气再生一冷凝回收工艺流程
(2)固定床、移动床吸附装置可采用热气流(空气或惰性气体)再生—冷凝回收工艺

图2:热气流(空气或惰性气体)再生ー冷凝回收工艺流程
(3)固定床、移动床吸附装置可采用热气流(空气)再生—催化燃烧或高温焚烧工艺

图3:热气流(空气)再生—催化燃烧或高温焚烧工艺流程
?。?)固定床吸附装置采用降压解吸再生—液体吸收工艺

图4:降压解吸再生—液体吸收工艺流程
有机废气装置的竣工环境?;ぱ槭?/p>
有机废气工艺装置要做好性能试验,验收流程包括风量、吸附装置的净化效率、溶剂回收效率、系统压力降、电量消耗等。有机废气工艺装置后期要进行运行维护,此类涉及到工程项目后期维保,后期可以进行详细介绍。
